Например TDA7294

Форум РадиоКот • Просмотр темы - Сделать простейшую схема с кнопкой (концевик)
Форум РадиоКот
Здесь можно немножко помяукать :)

Текущее время: Чт дек 25, 2025 00:30:41

Часовой пояс: UTC + 3 часа


ПРЯМО СЕЙЧАС:



Начать новую тему Ответить на тему  [ Сообщений: 9 ] 
Автор Сообщение
Не в сети
 Заголовок сообщения: Сделать простейшую схема с кнопкой (концевик)
СообщениеДобавлено: Вс июл 18, 2021 03:04:26 
Родился
Рейтинг продавца: нет оценок
[Всего оценок: 0]
Зарегистрирован: Ср май 29, 2013 08:32:58
Сообщений: 8
Рейтинг сообщения: 0
Всем доброго времени суток!

Имеется: питание 3в, моторчик, механизм из шестеренок толкателем.

Нужно: спаять схему, на крайний случай нарисовать схему.

Как нужно: нажимаем на кнопку, моторчик начинает вращать шестеренки, толкатель шестеренок упирается в концевик, моторчик перестает крутить шестеренки. И так каждый раз нажимая кнопку.

С предложениями пишите на почту zayc88@gmail.com или what's app


Вернуться наверх
 
Не в сети
 Заголовок сообщения: Re: Сделать простейшую схема с кнопкой (концевик)
СообщениеДобавлено: Вс июл 18, 2021 09:03:53 
Мучитель микросхем
Рейтинг продавца: нет оценок
[Всего оценок: 0]
Карма: 4
Рейтинг сообщений: 56
Зарегистрирован: Ср ноя 08, 2017 19:56:39
Сообщений: 491
Откуда: СПб
Рейтинг сообщения: 0
Вот, одна из простейших...


Вложения:
схемка.GIF [2.1 KiB]
Скачиваний: 245

_________________
Звание - сила
Вернуться наверх
 
Не в сети
 Заголовок сообщения: Re: Сделать простейшую схема с кнопкой (концевик)
СообщениеДобавлено: Вс июл 18, 2021 11:52:21 
Друг Кота
Аватар пользователя
Рейтинг продавца:
[Всего оценок: 4]
Карма: 197
Рейтинг сообщений: 8594
Зарегистрирован: Пн ноя 30, 2009 03:00:01
Сообщений: 43137
Откуда: Нерезиновая
Рейтинг сообщения: 0
Вот такую штуку, что ли, сделать хотите?


Вернуться наверх
 
Не в сети
 Заголовок сообщения: Re: Сделать простейшую схема с кнопкой (концевик)
СообщениеДобавлено: Вс июл 18, 2021 12:18:47 
Родился
Рейтинг продавца: нет оценок
[Всего оценок: 0]
Зарегистрирован: Ср май 29, 2013 08:32:58
Сообщений: 8
Рейтинг сообщения: 0
Вот такую штуку, что ли, сделать хотите?


Нет, хочу сделать задник для форматной камеры, по типу полароида.


Вернуться наверх
 
Эиком - электронные компоненты и радиодетали
Не в сети
 Заголовок сообщения: Re: Сделать простейшую схема с кнопкой (концевик)
СообщениеДобавлено: Вс июл 18, 2021 19:54:50 
Потрогал лапой паяльник
Аватар пользователя
Рейтинг продавца: нет оценок
[Всего оценок: 0]
Карма: 1
Рейтинг сообщений: 43
Зарегистрирован: Сб июл 03, 2010 20:25:15
Сообщений: 370
Откуда: М5 1001км
Рейтинг сообщения: 0
Вот, одна из простейших...

Но работать не будет. Толкатель добрался до концевика, концевик отключил питание и хоть утыкайся кнопкой, но моторчик больше крутится не будет.


Вернуться наверх
 
Не в сети
 Заголовок сообщения: Re: Сделать простейшую схема с кнопкой (концевик)
СообщениеДобавлено: Вс июл 18, 2021 20:30:46 
Друг Кота
Аватар пользователя
Рейтинг продавца:
[Всего оценок: 4]
Карма: 197
Рейтинг сообщений: 8594
Зарегистрирован: Пн ноя 30, 2009 03:00:01
Сообщений: 43137
Откуда: Нерезиновая
Рейтинг сообщения: 0
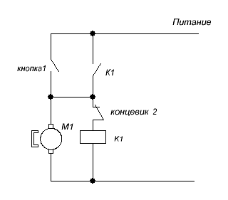
концевик отключил питание и хоть утыкайся кнопкой, но моторчик больше крутится не будет.

А в данном случае надо уточнять механизм - тогда, в зависимости от механики, можно перенести концевик в другое место- например, в цепь питания обмотки реле -
Изображение
Если "механизЬм" что-то работающее по принципу привода стеклоочистителей в автомобиле-
При нажатии на кнопку включается мотор, концевик замыкается, срабатывает реле и мотор крутится до тех пор, пока не разомкнётся концевик.. :))

зы.. А ТС не описал, каким образом его "чудомеханизЬм" :))) будет приводиться в исходное состояние.. :dont_know:


Вложения:
МеханизЬм.png [3.8 KiB]
Скачиваний: 519
Вернуться наверх
 
Не в сети
 Заголовок сообщения: Re: Сделать простейшую схема с кнопкой (концевик)
СообщениеДобавлено: Вс июл 18, 2021 21:05:47 
Родился
Рейтинг продавца: нет оценок
[Всего оценок: 0]
Зарегистрирован: Ср май 29, 2013 08:32:58
Сообщений: 8
Рейтинг сообщения: 0
концевик отключил питание и хоть утыкайся кнопкой, но моторчик больше крутится не будет.

А в данном случае надо уточнять механизм - тогда, в зависимости от механики, можно перенести концевик в другое место- например, в цепь питания обмотки реле -
Изображение
Если "механизЬм" что-то работающее по принципу привода стеклоочистителей в автомобиле-
При нажатии на кнопку включается мотор, концевик замыкается, срабатывает реле и мотор крутится до тех пор, пока не разомкнётся концевик.. :))

зы.. А ТС не описал, каким образом его "чудомеханизЬм" :))) будет приводиться в исходное состояние.. :dont_know:


Спасибо за помощь
"чудомеханизЬм" - там шестерни, они возвращают толкатель в исходное положение.


Вернуться наверх
 
Не в сети
 Заголовок сообщения: Re: Сделать простейшую схема с кнопкой (концевик)
СообщениеДобавлено: Вс июл 18, 2021 22:55:54 
Друг Кота
Аватар пользователя
Рейтинг продавца:
[Всего оценок: 4]
Карма: 197
Рейтинг сообщений: 8594
Зарегистрирован: Пн ноя 30, 2009 03:00:01
Сообщений: 43137
Откуда: Нерезиновая
Рейтинг сообщения: 0
"чудомеханизЬм" - там шестерни, они возвращают толкатель в исходное положение.

Реле на 3 вольта "в природе существуют" :)))
https://www.chipdip.ru/product/hfd4-3sr-im01gr

зы.. Для того, чтобы у вашего редуктора убрать "выбег" (движение механизма по инерции после срабатывания концевика) можно сделать "динамическое торможение" - сделав управление мотором, например, по такой схеме:
СпойлерИзображение

После нажатия кнопки "Пуск" срабатывает реле и начинает вращаться мотор, концевик замыкается, реле питается через концевик. При размыкании концевика реле отключится, и закоротит мотор через резистор. Резистор нужен только для "облегчения жизни" контактам реле, чтобы они меньше обгорали, его можно подбирать в пределах "от нуля" до нескольких Ом, от этого будет зависеть, насколько быстро будет останавливаться мотор.

зы.. Можно вообще сделать схему без реле, но тогда динамическое торможение не получится..


Вложения:
МеханизЬм.png [11.81 KiB]
Скачиваний: 278
Вернуться наверх
 
Не в сети
 Заголовок сообщения: Re: Сделать простейшую схема с кнопкой (концевик)
СообщениеДобавлено: Вт июл 20, 2021 20:03:36 
Родился
Рейтинг продавца: нет оценок
[Всего оценок: 0]
Зарегистрирован: Ср май 29, 2013 08:32:58
Сообщений: 8
Рейтинг сообщения: 0
Спасибо большое!!! буду пробовать!


Вернуться наверх
 
Показать сообщения за:  Сортировать по:  Вернуться наверх
Начать новую тему Ответить на тему  [ Сообщений: 9 ] 

Часовой пояс: UTC + 3 часа


Кто сейчас на форуме

Сейчас этот форум просматривают: нет зарегистрированных пользователей и гости: 13


Вы не можете начинать темы
Вы не можете отвечать на сообщения
Вы не можете редактировать свои сообщения
Вы не можете удалять свои сообщения
Вы не можете добавлять вложения

Найти:
Перейти:  


Powered by phpBB © 2000, 2002, 2005, 2007 phpBB Group
Русская поддержка phpBB
Extended by Karma MOD © 2007—2012 m157y
Extended by Topic Tags MOD © 2012 m157y