Например TDA7294

Форум РадиоКот • Просмотр темы - МАГНИТОФОН КОМЕТА 225С-2
Форум РадиоКот
Здесь можно немножко помяукать :)

Текущее время: Чт дек 18, 2025 12:24:52

Часовой пояс: UTC + 3 часа


ПРЯМО СЕЙЧАС:



Начать новую тему Ответить на тему  [ Сообщений: 48 ]    , 2,  
Автор Сообщение
Не в сети
 Заголовок сообщения: Re: МАГНИТОФОН КОМЕТА 225С-2
СообщениеДобавлено: Пн дек 01, 2025 00:01:21 
Друг Кота
Аватар пользователя

Карма: 20
Рейтинг сообщений: 31
Зарегистрирован: Сб ноя 05, 2022 18:28:06
Сообщений: 4703
Рейтинг сообщения: 0
Это хорошо. Пока эту цепь оставим, хотя есть вопросы....

Включи опять в сеть и нажми клавишу перемотка назад. в лево нарисовано...
На микросхеме DD2.2 померий ноги 4,5,3 и 6 / 5 DD3.1 соответственно.
На DD3.1 на 5, 4 ноге и 6/12 и на 11- DD4.1 соответственно.
и остальное потом....завтра.

_________________
У меня Твёрдая Тройка по русскому, но, даже я иногда, делаю ошибки.


Вернуться наверх
 
Не в сети
 Заголовок сообщения: Re: МАГНИТОФОН КОМЕТА 225С-2
СообщениеДобавлено: Пн дек 01, 2025 11:05:38 
Открыл глаза

Зарегистрирован: Вт фев 07, 2023 20:01:30
Сообщений: 49
Рейтинг сообщения: 0
Перемотка назад DD2.2- 3нога-0в. 4-0в. 5-5,3в. 6-4,1в.
DD3.13нога-0в. 4-5,3в. 5-4,1в. 6-0в. 11-4,5в. 12-0в.
DD4.1-3нога0в. 4-5,3в. 5-0в. 6-4,3в. 11-0в. 12-0в.


Вернуться наверх
 
Не в сети
 Заголовок сообщения: Re: МАГНИТОФОН КОМЕТА 225С-2
СообщениеДобавлено: Пн дек 01, 2025 11:14:39 
Электрический кот

Карма: 7
Рейтинг сообщений: 37
Зарегистрирован: Ср дек 11, 2019 12:13:29
Сообщений: 1019
Откуда: Север М.О.
Рейтинг сообщения: 0
Проверить напряжение на ХР4 в "формирователе фиксированных напряжений"
должно быть 3.5в


Вернуться наверх
 
Не в сети
 Заголовок сообщения: Re: МАГНИТОФОН КОМЕТА 225С-2
СообщениеДобавлено: Пн дек 01, 2025 11:55:58 
Открыл глаза

Зарегистрирован: Вт фев 07, 2023 20:01:30
Сообщений: 49
Рейтинг сообщения: 0
На ХР4-3,2вольта, а на ХР1-5,2вольта


Вернуться наверх
 
Эиком - электронные компоненты и радиодетали
Не в сети
 Заголовок сообщения: Re: МАГНИТОФОН КОМЕТА 225С-2
СообщениеДобавлено: Пн дек 01, 2025 13:25:00 
Электрический кот

Карма: 7
Рейтинг сообщений: 37
Зарегистрирован: Ср дек 11, 2019 12:13:29
Сообщений: 1019
Откуда: Север М.О.
Рейтинг сообщения: 0
https://djvu.online/download1/qqc81cMD6R3iM
прямая ссылочка на ремонтную инструкцию, всё четко описано и табличка есть нужная
состояния платы автоматики - читайте , вникайте


Вернуться наверх
 
Не в сети
 Заголовок сообщения: Re: МАГНИТОФОН КОМЕТА 225С-2
СообщениеДобавлено: Пн дек 01, 2025 16:56:10 
Друг Кота
Аватар пользователя

Карма: 20
Рейтинг сообщений: 31
Зарегистрирован: Сб ноя 05, 2022 18:28:06
Сообщений: 4703
Рейтинг сообщения: 0
То что мы мерили, было проверкой Ошибок на схеме.
На разных схемах разные ошибки. На Одних R2 15 Ом не соединён с электролитом С1.
На Других +5В не имеет в некоторых местах соединений.

Ты выложил замеры в которых непонятно что ты мерил.....

Пока вопрос- У тебя клавиша ПАУЗА включена или выключена?

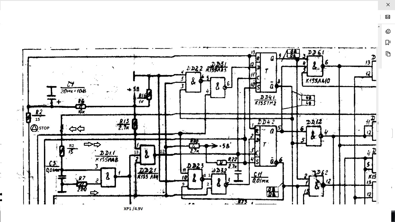
Пока выложу подработанный кусок схемы Номера Ног читаемые сделал- по ней можно будет проверить .... напряжения.

Изображение

https://img.radiokot.ru/files/151056//3xhpg2511i.jpg

DD2.2 на 3 ноге должно быть напряжение у тебя нет
DD3.1 откуда-то 3 ногу взял.... и 11 и12..... Там всего 3 вывода 4,5 вход. 6 выход.При нажатии клавиши перемотка назад- должно появиться на 6 ноге " В"- высокий уровень и на Д триггере 12 ноге тоже.

_________________
У меня Твёрдая Тройка по русскому, но, даже я иногда, делаю ошибки.


Вернуться наверх
 
Не в сети
 Заголовок сообщения: Re: МАГНИТОФОН КОМЕТА 225С-2
СообщениеДобавлено: Пн дек 01, 2025 18:19:44 
Открыл глаза

Зарегистрирован: Вт фев 07, 2023 20:01:30
Сообщений: 49
Рейтинг сообщения: 0
[uquote="МЕХАНИКД",url="/forum/viewtopic.php?p=4769246#p4769246"]То что мы мерили, было проверкой Ошибок на схеме.
На разных схемах разные ошибки. На Одних R2 15 Ом не соединён с электролитом С1.
На Других +5В не имеет в некоторых местах соединений.

Ты выложил замеры в которых непонятно что ты мерил.....

Пока вопрос- У тебя клавиша ПАУЗА включена или выключена?

Пока выложу подработанный кусок схемы Номера Ног читаемые сделал- по ней можно будет проверить .... напряжения.

Изображение

https://img.radiokot.ru/files/151056//3xhpg2511i.jpg

DD2.2 на 3 ноге должно быть напряжение у тебя нет
DD3.1 откуда-то 3 ногу взял.... и 11 и12..... Там всего 3 вывода 4,5 вход. 6 выход.При нажатии клавиши перемотка назад- должно появиться на 6 ноге " В"- высокий уровень и на Д триггере 12 ноге тоже.[/uquote Клавиша пауза - выключена. Выкладываю новые замеры.Перемотка назад, пауза выключена.
DD2.2 3нога -4,2В, 4нога-0В, 5нога4,4В, 6нога-0,1В. DD3.1 6нога-0В, 5нога-4,1В, 4нога-5,3В. DD4.1| 6нога-4,3В, 11нога-0В, 12нога-0В.
Еще раз промерил при работающей перемотке DD3.1 6нога -0в, DD4.1-12нога -0В


Вернуться наверх
 
Не в сети
 Заголовок сообщения: Re: МАГНИТОФОН КОМЕТА 225С-2
СообщениеДобавлено: Пн дек 01, 2025 19:01:27 
Друг Кота
Аватар пользователя

Карма: 20
Рейтинг сообщений: 31
Зарегистрирован: Сб ноя 05, 2022 18:28:06
Сообщений: 4703
Рейтинг сообщения: 0
Ещё одну ошибку пропустил на DD2.2 выход не 6 нога, а 8 нога. Исправил... значит у тебя на 8 должно быть около 5В. А точнее 4.1В как на 5 ноге
DD3.1. тогда всё правильно. На выходе 6-0В . С этим разобрались.

Изображение

https://img.radiokot.ru/files/151056//3xhrr8crce.jpg

Теперь нажми перемотку назад и на DD3.1 6 ноге должен появиться высокий уровень Около 4В-5В
И на 12 ноге (D) DD4.1 тоже высокий уровень .

_________________
У меня Твёрдая Тройка по русскому, но, даже я иногда, делаю ошибки.


Вернуться наверх
 
Не в сети
 Заголовок сообщения: Re: МАГНИТОФОН КОМЕТА 225С-2
СообщениеДобавлено: Пн дек 01, 2025 19:22:22 
Открыл глаза

Зарегистрирован: Вт фев 07, 2023 20:01:30
Сообщений: 49
Рейтинг сообщения: 0
проверяю DD2.2-8нога-4В.нажать перемотку назад или вперед?

Добавлено after 4 minutes 27 seconds:

нажимаю перемотку назад на 6 ноге-0В.На 12-0В. даже когда перематывает кассету, на этих двух ногах показывает -0вольт


Вернуться наверх
 
Не в сети
 Заголовок сообщения: Re: МАГНИТОФОН КОМЕТА 225С-2
СообщениеДобавлено: Пн дек 01, 2025 19:52:10 
Друг Кота
Аватар пользователя

Карма: 20
Рейтинг сообщений: 31
Зарегистрирован: Сб ноя 05, 2022 18:28:06
Сообщений: 4703
Рейтинг сообщения: 0
Включи перемотку вперёд и проверь уровень на DD4.1 10 нога (S)

А кассета перематывается в обе стороны?
Без задержек?

_________________
У меня Твёрдая Тройка по русскому, но, даже я иногда, делаю ошибки.


Вернуться наверх
 
Не в сети
 Заголовок сообщения: Re: МАГНИТОФОН КОМЕТА 225С-2
СообщениеДобавлено: Пн дек 01, 2025 20:04:57 
Открыл глаза

Зарегистрирован: Вт фев 07, 2023 20:01:30
Сообщений: 49
Рейтинг сообщения: 0
Включи перемотку вперёд и проверь уровень на DD4.1 10 нога (S)

А кассета перематывается в обе стороны?
Без задержек?
На 10 ноге -5,3в. кассета перематывается в обе стороны , но с паузой 50 секунд.допустим включаю сеть ижду 50 сек, только после этого включается любой режим (перемотки, воспроизведение) .Запись только не включается совсем


Вернуться наверх
 
Не в сети
 Заголовок сообщения: Re: МАГНИТОФОН КОМЕТА 225С-2
СообщениеДобавлено: Пн дек 01, 2025 20:13:46 
Друг Кота
Аватар пользователя

Карма: 80
Рейтинг сообщений: 1077
Зарегистрирован: Ср мар 25, 2015 15:25:51
Сообщений: 5797
Откуда: ст. Новоминская
Рейтинг сообщения: 0
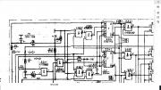
Эх. Как давно это было.
Может чем и поможет моя таблица. В 90-х ещё рисовал. Не помню уже какой вариант.
:dont_know:

Изображение


Вернуться наверх
 
Не в сети
 Заголовок сообщения: Re: МАГНИТОФОН КОМЕТА 225С-2
СообщениеДобавлено: Пн дек 01, 2025 20:17:54 
Открыл глаза

Зарегистрирован: Вт фев 07, 2023 20:01:30
Сообщений: 49
Рейтинг сообщения: 0
Эх. Как давно это было.
Может чем и поможет моя таблица. В 90-х ещё рисовал. Не помню уже какой вариант.
:dont_know:

Изображение

Благодарю. надо промерить.


Вернуться наверх
 
Не в сети
 Заголовок сообщения: Re: МАГНИТОФОН КОМЕТА 225С-2
СообщениеДобавлено: Пн дек 01, 2025 21:07:35 
Друг Кота
Аватар пользователя

Карма: 20
Рейтинг сообщений: 31
Зарегистрирован: Сб ноя 05, 2022 18:28:06
Сообщений: 4703
Рейтинг сообщения: 0
nika22, А что означает надо ждать 50 сек?
Ждать чего?
Включения ЭМ -Электромагнитов или чего, вращения Мотора.Тонвала -пока кассета начинает крутиться ?
Нажал клавишу любую - всё стоит ...потом через 50 секунд побежало ?
Клацнул ЭМ или Мотор начал вращаться, или всё двигается нет Звука?
А через 50 сек. появляется Звук?

_________________
У меня Твёрдая Тройка по русскому, но, даже я иногда, делаю ошибки.


Вернуться наверх
 
Не в сети
 Заголовок сообщения: Re: МАГНИТОФОН КОМЕТА 225С-2
СообщениеДобавлено: Пн дек 01, 2025 21:24:06 
Открыл глаза

Зарегистрирован: Вт фев 07, 2023 20:01:30
Сообщений: 49
Рейтинг сообщения: 0
nika22, А что означает надо ждать 50 сек?
Ждать чего?
Включения ЭМ -Электромагнитов или чего, вращения Мотора.Тонвала -пока кассета начинает крутиться ?
Нажал клавишу любую - всё стоит ...потом через 50 секунд побежало ?
Клацнул ЭМ или Мотор начал вращаться, или всё двигается нет Звука?
А через 50 сек. появляется Звук?

Включаю сеть- мотор крутится, а на кнопки не реагирует. Нажимаю клавишу воспроизведения - светодиод воспроизведения загорается а электромагнит не срабатывает(головку с роликом не прижимает).Жду 50 секунд и сного включаю клавишу воспроизведения- воспроизведение включается, звук есть , все работает четко. нажимаю стоп - выключается воспроизведение. Нажимаю любую клавишу перемотки или опять воспроизведения, никакой реакции. надо выждать 50 секунд и включиться любой режим. Опять нажимаешь стоп, все выключается. И чтоб сразу включить любой режим -нужно выждать 50 секунд, только потом включиться любой режим,кроме записи. Запись вообще не включается.


Вернуться наверх
 
Не в сети
 Заголовок сообщения: Re: МАГНИТОФОН КОМЕТА 225С-2
СообщениеДобавлено: Пн дек 01, 2025 22:01:20 
Друг Кота
Аватар пользователя

Карма: 20
Рейтинг сообщений: 31
Зарегистрирован: Сб ноя 05, 2022 18:28:06
Сообщений: 4703
Рейтинг сообщения: 0
Этот блок не смотрел?
С12 его номиналы и в момент нажатия клавиш на ХР4 мерить как скоро там появляется напряжение? За те же 50 сек.?

Изображение

https://img.radiokot.ru/files/151056//3xhxukre8c.png

_________________
У меня Твёрдая Тройка по русскому, но, даже я иногда, делаю ошибки.


Вернуться наверх
 
Не в сети
 Заголовок сообщения: Re: МАГНИТОФОН КОМЕТА 225С-2
СообщениеДобавлено: Пн дек 01, 2025 22:27:03 
Открыл глаза

Зарегистрирован: Вт фев 07, 2023 20:01:30
Сообщений: 49
Рейтинг сообщения: 0
Этот блок не смотрел?
С12 его номиналы и в момент нажатия клавиш на ХР4 мерить как скоро там появляется напряжение? За те же 50 сек.?

Изображение

https://img.radiokot.ru/files/151056//3xhxukre8c.png

Нет не смотрел. У меня знаний мало, вот поэтому я здесь. Я тоже грешу на этот узел. Кондер туда впаял 22мкф-25в(стоял такой-же). Вообщем ситуация такая-включаю сеть-напряжение на ХР4-3,3вольта. Проходит 33 секунды и напряжение начинает падать. К пятидесяти секундам падает до 0,2Вольта и нажимаю любую клавишу перемотки или воспроизведения - они срабатывают и работают четко.


Вернуться наверх
 
Не в сети
 Заголовок сообщения: Re: МАГНИТОФОН КОМЕТА 225С-2
СообщениеДобавлено: Пн дек 01, 2025 22:40:42 
Друг Кота
Аватар пользователя

Карма: 107
Рейтинг сообщений: 3308
Зарегистрирован: Сб фев 11, 2017 15:59:13
Сообщений: 14795
Откуда: 57 RUS
Рейтинг сообщения: 0
Нажимаю клавишу воспроизведения - светодиод воспроизведения загорается а электромагнит не срабатывает(головку с роликом не прижимает).Жду 50 секунд и сного включаю клавишу воспроизведения- воспроизведение включается, звук есть , все работает четко. нажимаю стоп - выключается воспроизведение. Нажимаю любую клавишу перемотки или опять воспроизведения, никакой реакции. надо выждать 50 секунд и включиться любой режим

Во первых проблему изначально нужно было корректно описать.
Во вторых смотрите конденсатор вольтдобавки и цепи его заряда, с большой долей вероятности проблема в них, так как логика судя по включению светодиода работает.
Там принцип какой, в цепи электромагнитов формируется два напряжения, пусковое и напряжение удержания. При нажатии кнопок режимов работы высокое напряжение с конденсатора вольтдобавки подаётся на катушки электромагнитов, электромагнит срабатывает, конденсатор вольтдобавки разряжается и на катушки остаётся низкое напряжение удержания.
Если конденсатор вольтдобавки или его цепи неисправны, то будет такая неисправность как у вас.
Проверить просто, нажмали допустим перемотку вперёд, или воспроизведение, и подвели электромагнит перемотки или каретку воспроизведения вручную, нажмав допустим отвёрткой или перетащив каретку с головками руками, если воспроизведение начнётся, значит неисправность в цепи вольтдобавки.

Да, если магнитофон перевернуть «вверх ногами», нажать кнопку воспроизведения, и в этот момент сверху немного стукнуть без фанатизма, каретка с головками становится в рабочее положение, воспроизведение начинает работать в перевёрнутом положении?

_________________
НАРОДОВЛАСТИЕ а не дерьмократия!!!
Суверенным и независимым может считаться только то государство, против которого англосаксонские разносчики кланово-олигархической дерьмократии и еврогейских "ценностей" со своими пособниками ввели санкции!


Вернуться наверх
 
Не в сети
 Заголовок сообщения: Re: МАГНИТОФОН КОМЕТА 225С-2
СообщениеДобавлено: Пн дек 01, 2025 22:59:25 
Открыл глаза

Зарегистрирован: Вт фев 07, 2023 20:01:30
Сообщений: 49
Рейтинг сообщения: 0
Нажал клавишу воспроизведения и сам подвел каретку с блоком головок. Кассета крутиться ,а звука нет.

Добавлено after 10 minutes 10 seconds:

Конденсатор вольтдобавки- это С12?


Вернуться наверх
 
Не в сети
 Заголовок сообщения: Re: МАГНИТОФОН КОМЕТА 225С-2
СообщениеДобавлено: Вт дек 02, 2025 20:57:27 
Друг Кота
Аватар пользователя

Карма: 20
Рейтинг сообщений: 31
Зарегистрирован: Сб ноя 05, 2022 18:28:06
Сообщений: 4703
Рейтинг сообщения: 0
Замени VT4 в этом блоке.
Даже если тот нормально звониться.
Там стоит КТ503Д заменить можно
на BC546A ... KSC853R
:) если найдёшь короче, с заменой, пробуй что есть..... авось....

_________________
У меня Твёрдая Тройка по русскому, но, даже я иногда, делаю ошибки.


Вернуться наверх
 
Показать сообщения за:  Сортировать по:  Вернуться наверх
Начать новую тему Ответить на тему  [ Сообщений: 48 ]    , 2,  

Часовой пояс: UTC + 3 часа


Кто сейчас на форуме

Сейчас этот форум просматривают: нет зарегистрированных пользователей и гости: 23


Вы не можете начинать темы
Вы не можете отвечать на сообщения
Вы не можете редактировать свои сообщения
Вы не можете удалять свои сообщения
Вы не можете добавлять вложения

Найти:
Перейти:  


Powered by phpBB © 2000, 2002, 2005, 2007 phpBB Group
Русская поддержка phpBB
Extended by Karma MOD © 2007—2012 m157y
Extended by Topic Tags MOD © 2012 m157y